1. Giới thiệu
CM200DU-24F là module IGBT công suất cao loại dual half-bridge, có điện áp chịu đựng 1200V và dòng định mức 200A. Module này được thiết kế cho các ứng dụng biến tần công nghiệp, bộ nguồn UPS, điều khiển động cơ công suất lớn và nguồn năng lượng tái tạo. Với khả năng chịu dòng và điện áp lớn, CM200DU-24F là lựa chọn phổ biến trong các hệ thống yêu cầu hiệu suất và độ tin cậy cao.

2. Đặc điểm nổi bật
-
Cấu trúc dual IGBT (half-bridge) gồm 2 transistor IGBT và 2 diode hồi tiếp.
-
Điện áp chịu đựng 1200V, phù hợp cho hệ thống điện áp trung bình.
-
Dòng định mức 200A, đáp ứng các tải công suất lớn.
-
Công nghệ IGBT Field Stop giúp giảm tổn hao dẫn và tăng hiệu suất chuyển mạch.
-
Diode hồi tiếp tốc độ cao (fast recovery diode) tích hợp, giảm tổn hao nghịch.
-
Đế module bằng đồng cách điện, tản nhiệt tốt và bền bỉ.
-
Cách điện 2500 Vrms, đảm bảo an toàn cho mạch công suất.
-
Thiết kế tiêu chuẩn công nghiệp, dễ lắp đặt và thay thế.
3. Thông số kỹ thuật
-
Mã sản phẩm: CM200DU-24F
-
Loại linh kiện: IGBT Module (Dual Half-Bridge)
-
Điện áp cực đại (Vces): 1200V
-
Dòng điện định mức (Ic): 200A
-
Dòng điện xung cực đại (Icp): khoảng 400A
-
Điện áp bão hòa (Vce(sat)): khoảng 2.1V (Ic = 200A, Tj = 25°C)
-
Điện áp điều khiển cổng (Vge): ±20V
-
Nhiệt độ mối nối tối đa (Tj): 150°C
-
Điện áp cách ly (Viso): 2500 Vrms (1 phút)
-
Điện trở nhiệt IGBT – tản nhiệt (Rth(j-c)): khoảng 0.12°C/W
-
Điện trở nhiệt Diode – tản nhiệt (Rth(j-c)): khoảng 0.23°C/W
-
Tần số chuyển mạch: 5 – 15 kHz (tùy ứng dụng)
-
Kích thước module: khoảng 90mm × 60mm × 30mm
-
Trọng lượng: khoảng 180g

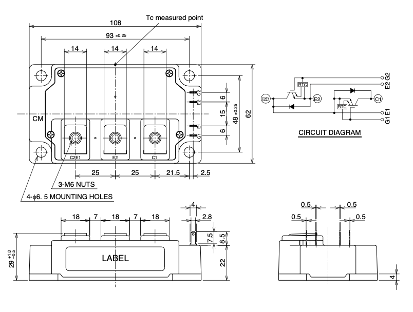
4. Kích thước

5. Ứng dụng
-
Biến tần công nghiệp (Inverter) điều khiển động cơ AC công suất lớn.
-
Nguồn UPS (Uninterruptible Power Supply) và hệ thống lưu trữ năng lượng.
-
Nguồn năng lượng tái tạo: inverter năng lượng mặt trời, điện gió.
-
Thiết bị hàn công nghiệp và máy gia công cơ khí.
-
Truyền động servo và điều khiển mô-men động cơ.
-
Hệ thống HVAC, thang máy, máy nén công nghiệp.
Xem thêm :Nhiều sản phẩm IGBT khác tại đây
DATASHEET

Đánh giá
Chưa có đánh giá nào.