1. Giới thiệu
GD150HFY120C1S là module IGBT công suất cao dạng “2 in one-package” (hai IGBT trong cùng một khối), có khả năng chịu điện áp 1200V và dòng định mức 150A. Sản phẩm thường được sử dụng trong các hệ thống công nghiệp như biến tần, bộ điều khiển động cơ, bộ nghịch lưu và nguồn UPS. Hàng “tháo máy” là linh kiện đã qua sử dụng, được tháo ra từ thiết bị công nghiệp còn hoạt động, thích hợp cho việc sửa chữa hoặc nghiên cứu, tuy nhiên cần kiểm tra kỹ trước khi đưa vào sử dụng.

2. Đặc điểm nổi bật
-
Cấu trúc module half-bridge (2 in one): gồm 2 IGBT và 2 diode hồi tiếp (free-wheel diode) trong cùng một khối.
-
Điện áp chịu đựng cao, dòng tải lớn, hiệu suất chuyển mạch cao.
-
Thiết kế dạng bắt vít, dễ dàng lắp đặt và bảo trì.
-
Đế module bằng đồng cách điện (isolated base) giúp tản nhiệt tốt.
-
Độ tin cậy cao, phù hợp với môi trường công nghiệp nặng.
-
Có thể tái sử dụng tốt nếu module còn nguyên vẹn và được kiểm tra kỹ về cách điện, điện trở, và hàn chân.
3. Thông số kỹ thuật cơ bản
-
Mã linh kiện: GD150HFY120C1S
-
Loại linh kiện: Module IGBT (Half-Bridge)
-
Điện áp Collector-Emitter (Vces): 1200V
-
Dòng Collector định mức (Ic): 150A
-
Dòng Collector xung (Icp): khoảng 300A (1 ms)
-
Điện áp Gate-Emitter (Vge): ±20V
-
Nhiệt độ mối nối tối đa (Tj): 175°C
-
Công suất tổn hao (Ptot): xấp xỉ 1000W
-
Điện áp cách điện (Isolation): khoảng 4000V AC trong 1 phút
-
Cấu trúc chân: 7 chân, dạng module gắn vít
-
Kiểu module: Half-Bridge (2 in one)
-
Trọng lượng: khoảng 250 g

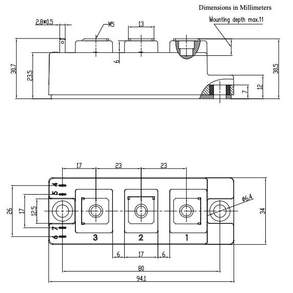
4. Kích thước

5. Ứng dụng
-
Biến tần điều khiển động cơ AC công suất trung bình đến lớn.
-
Bộ điều khiển servo, máy CNC, thang máy, máy nén khí.
-
Bộ nghịch lưu (inverter) trong hệ thống UPS công nghiệp.
-
Thiết bị hàn, nguồn chuyển đổi công suất lớn.
-
Hệ thống năng lượng mặt trời, năng lượng gió và các bộ chuyển đổi công nghiệp.
6. Lưu ý khi sử dụng hàng tháo máy
-
Kiểm tra bề mặt, chân vít, tản nhiệt xem có dấu hiệu cháy nổ hoặc oxy hóa không.
-
Đo cách điện giữa cực và đế module, đảm bảo đạt tiêu chuẩn.
-
Khi lắp đặt, sử dụng keo tản nhiệt và ép module đều trên bề mặt tản nhiệt.
-
Không dùng trực tiếp nếu chưa kiểm tra bằng thiết bị đo IGBT chuyên dụng.
Xem thêm :Nhiều sản phẩm IGBT khác tại đây


Đánh giá
Chưa có đánh giá nào.